卧龙电驱获得实用新型专利授权:“磁悬浮轴承控制器”
2025年07月01日 | 浏览量:58289

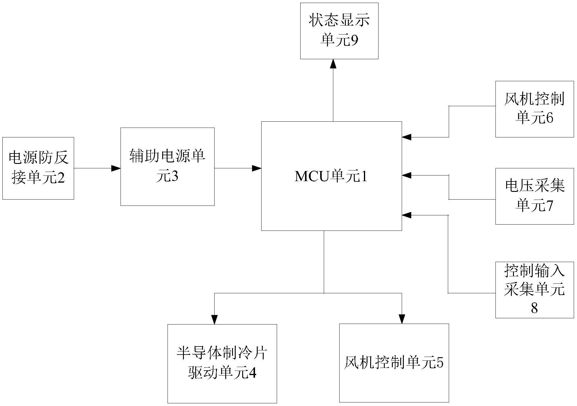
图片来源于网络,如有侵权,请联系删除
证券之星消息,根据天眼查APP数据显示卧龙电驱(600580)新获得一项实用新型专利授权,专利名为“磁悬浮轴承控制器”,专利申请号为CN202422351547.8,授权日为2025年7月1日。
专利摘要:本申请涉及一种磁悬浮轴承控制器。该磁悬浮轴承控制器包括:板内辅助电源模块、主控模块、驱动模块、采集处理模块和通讯模块;其中:板内辅助电源模块分别与主控模块、驱动模块、采集处理模块以及通讯模块相连接;主控模块分别与驱动模块、采集处理模块、通讯模块相连接;驱动模块由多个相互独立的驱动子模块组成,进而解决了现有的磁悬浮轴承控制器硬件架构复杂、模块化程度低、耦合度高,导致系统抗干扰能力差、维护困难且不易于团队协作开发的技术问题,达到磁悬浮轴承控制器硬件拓扑结构更加简单,工作稳定易于维护且抗干扰能力强的技术效果。
今年以来卧龙电驱新获得专利授权92个,较去年同期增加了13.58%。结合公司2024年年报财务数据,2024年公司在研发方面投入了6.42亿元,同比增15.21%。
通过天眼查大数据分析,卧龙电气驱动集团股份有限公司共对外投资了50家企业,参与招投标项目465次;财产线索方面有商标信息86条,专利信息2715条,著作权信息32条;此外企业还拥有行政许可19个。
数据来源:天眼查APP
以上内容为证券之星据公开信息整理,由AI算法生成(网信算备310104345710301240019号),不构成投资建议。
本文来源:财富导航网
本文地址:https://www.sintedes.com/post/29870.html
关注我们:微信搜索“xiaoqihvlove”添加我为好友
版权声明:如无特别注明,转载请注明本文地址!
- •科大讯飞获得外观设计专利授权:“机器人”
- •中国石化获得发明专利授权:“一种植物性高强度自降解隔离暂堵剂及其制备与使用方法”
- •金陵饭店(601007.SH):董事长毕金标辞职
- •长江电力获得发明专利授权:“一种船舶航行信息校验方法及装置”
- •南网能源:截至2025年11月28日持有人数为101,088
- •【ESG动态】深水海纳(300961.SZ)获华证指数ESG最新评级C,行业排名第159
- •比亚迪获得实用新型专利授权:“定子组件及电机、车辆”
- •英维克获得外观设计专利授权:“机房空调”
- •ST云动获得实用新型专利授权:“一种燃料电池储能调峰装置及系统”
- •亿纬锂能获得实用新型专利授权:“汇流盘、电芯及电池”

